Pagina 1 din 1
			
	
Cum verific un motor de frigider arctic Mai vechi ca mine
				
						#1
						
								
							  
								
						
					
				
				Postat 03 February 2010 - 03:30 PM
						Va salut, am nevoie de ajutorul vostru sa pornesc un motor de frigider, in primul rand am sa va spun povestea lui si apoi cateva poze, si poate cu ceva ajutr din partea voastra sa imi dau seama daca functioneaza sau nu.
Frigiderul cu pricina a stat afara approximativ 5-6 luni, si asta dupa ce nea Caisa de la tzara a dat verdictul " a murit termostatul", dupa ce m-am interesat si am observat ca termostatul nu face parte din motor, am luat un cleste de taiat sarma si o cheie de 10 si am inceput sa ii scot motorasul, l-a inceput cand am taiat prima tzeava a inceput sa iasa ceva presiune din el, am taiat si a doua tzeava, a treia este sudata, apoi 2 piulite, si la urma am taiat cele 2 manunchiuri de cabluri, unul alb cu 3 fire, impamantarea, faza si nulul cred, si un alt manunchi cu 4 fire care tot asta intra in frigider la spate, l-am luat in casa (cand l-am aplecat pe o parte am pierdut cam 40-50 ml de ulei, abia cand mi-am dat seama ce este am observat ca am facut o greseala) l-am tinut mai mult de 12 ore langa caloriferul cald, i-am facut conectia cu un prelungitor la care am legat cele 3 fire din manunchiul alb, l-am bagat in priza si l-am lasat 10 sec, nu a facut nimic, nici fas, nici scantei nici nimic, acum intrebarile me sunt:
trebuie sa leg firelele intr-un fel cele 4 cu cele 3?
care este releul, tre sa-l dau jos sa verific interiorul?
Cum pot sa il pornesc sa vad daca functioneaza sa vad daca nea caisa a avut dreptate si s-a ars doar termostatul.
abia dupa ce vad ca functioneaza o sa ma apuc de infrumusetarea lui.
Multumesc frumos ptr ajutorul acordat, sper.
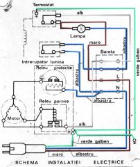
Din aceasta schema nu inteleg nimic daca ar trebui sa fac vreo legatura
Si mai am o intrebare offtopic, cum fac sa pun o poza scriu 2 randuri mai pun o poza mai scriu 2 randuri, nu vreau sa imi apara scrisul tot sus si apoi pozele.
						
					
					
				Frigiderul cu pricina a stat afara approximativ 5-6 luni, si asta dupa ce nea Caisa de la tzara a dat verdictul " a murit termostatul", dupa ce m-am interesat si am observat ca termostatul nu face parte din motor, am luat un cleste de taiat sarma si o cheie de 10 si am inceput sa ii scot motorasul, l-a inceput cand am taiat prima tzeava a inceput sa iasa ceva presiune din el, am taiat si a doua tzeava, a treia este sudata, apoi 2 piulite, si la urma am taiat cele 2 manunchiuri de cabluri, unul alb cu 3 fire, impamantarea, faza si nulul cred, si un alt manunchi cu 4 fire care tot asta intra in frigider la spate, l-am luat in casa (cand l-am aplecat pe o parte am pierdut cam 40-50 ml de ulei, abia cand mi-am dat seama ce este am observat ca am facut o greseala) l-am tinut mai mult de 12 ore langa caloriferul cald, i-am facut conectia cu un prelungitor la care am legat cele 3 fire din manunchiul alb, l-am bagat in priza si l-am lasat 10 sec, nu a facut nimic, nici fas, nici scantei nici nimic, acum intrebarile me sunt:
trebuie sa leg firelele intr-un fel cele 4 cu cele 3?
care este releul, tre sa-l dau jos sa verific interiorul?
Cum pot sa il pornesc sa vad daca functioneaza sa vad daca nea caisa a avut dreptate si s-a ars doar termostatul.
abia dupa ce vad ca functioneaza o sa ma apuc de infrumusetarea lui.
Multumesc frumos ptr ajutorul acordat, sper.
Din aceasta schema nu inteleg nimic daca ar trebui sa fac vreo legatura
Si mai am o intrebare offtopic, cum fac sa pun o poza scriu 2 randuri mai pun o poza mai scriu 2 randuri, nu vreau sa imi apara scrisul tot sus si apoi pozele.
				
						#3
						
								
							  
								
						
					
				
				Postat 07 February 2010 - 01:24 PM
						Sa revenim, azi am reusit sa testez motorul, vorba vine testat, am facut conectiile acolo, firul albastru de la priza intra in protectia de la releu, firul firul maro de la priza l-am legat cu cel alb care duce la releu, impamantarea inca nu e nevoie , cred, dar... cand il bag in priza se aude un trancanit continuu, si nu e motorul, se aude ca un scurt de curent continuu, l-am lasat asa 5-7 secunde si a inceput sa se inroseasca un fel de arc de la preotectia releului, nu am tinut mai mult de 5-7 secunde ca nu cumva sa fac vreo prostie. oare e normal asa ceva, si motorul sta in casa de 2 zile deci nu e inghetat, ma asteptam sa porneasca sa scuipe uleiul din el eventual... ddar degeaba, unde gresesc sau ce anume nu este bun?
						
						
						
					
					
				
				
						#4
						
								
							  
								
						
					
				
				Postat 07 February 2010 - 01:54 PM
zeus, la 7 Feb 2010, 13:24, a spus: 
Sa revenim, azi am reusit sa testez motorul, vorba vine testat, am facut conectiile acolo, firul albastru de la priza intra in protectia de la releu, firul firul maro de la priza l-am legat cu cel alb care duce la releu, impamantarea inca nu e nevoie , cred, dar... cand il bag in priza se aude un trancanit continuu, si nu e motorul, se aude ca un scurt de curent continuu, l-am lasat asa 5-7 secunde si a inceput sa se inroseasca un fel de arc de la preotectia releului, nu am tinut mai mult de 5-7 secunde ca nu cumva sa fac vreo prostie. oare e normal asa ceva, si motorul sta in casa de 2 zile deci nu e inghetat, ma asteptam sa porneasca sa scuipe uleiul din el eventual... ddar degeaba, unde gresesc sau ce anume nu este bun?
Il pui intr-o sacosa si te duci la un centru de reparat frigidere. Rogi pe cineva de acolo sa te lamureasca.Succes!
				
						#7
						
								
							  
								
						
					
				
				Postat 27 April 2012 - 10:15 AM
						Ca sa nu mai deschid un alt post, am sa ma desfasor aici. Am pus si eu mana pe un motor de Arctic, l-am probat dupa cum s-a aratat mai sus(multumesc, baieti
), insa am descoperit ca respectivu' motor  "stuche" ulei, iar releul de protectie scoate scantei si-mi opreste motorul doar dupa cateva secunde. L-am fortat sa stea deschis si motorul a functionat dupa cum am descris mai sus. Am conchis ca releul, care este desfacut si ruginit dupa ceva ani petrecuti intr-un pod de grajd, are ceva probleme si ar trebui schimbat, insa va rog pe voi, specialistii, sa-mi spuneti ce-i de facut.
						
						
						
					
					
				
				
						#10
						
								
							  
								
						
					
				
				Postat 07 May 2012 - 06:41 PM
						Foarte simplu, prin teava prin care trage aer.
Bine ar fi sa nu amesteci uleiul nou cu cel vechi.
Se pun ~ 300 ml de ulei, dar practic pui pana incepe sa "scuipe" sau sa scoata vapori/abur...
Concret, pui vreo 200 ml, ii dai drumul si mai continui sa-i dai ulei pana se satura.
Dupa asta il lasi si tu un timp in functiune, cu un servetel pe teava pe unde sufla, pana nu mai stropeste (prea rau...)!
						
					
					
				Bine ar fi sa nu amesteci uleiul nou cu cel vechi.
Se pun ~ 300 ml de ulei, dar practic pui pana incepe sa "scuipe" sau sa scoata vapori/abur...
Concret, pui vreo 200 ml, ii dai drumul si mai continui sa-i dai ulei pana se satura.
Dupa asta il lasi si tu un timp in functiune, cu un servetel pe teava pe unde sufla, pana nu mai stropeste (prea rau...)!
				
						#12
						
								
							  
								
						
					
				
				Postat 18 March 2016 - 10:47 PM
						ai nevoie de un releu de pornire
uite o schema de conectare, postul nr 27
http://www.cartula.r...sa/page__st__20
de asemenea, depinde ce model de compresor este
arctic are un tip de releu de pornire, danfoss are alt tip de releu de pornire, etc
cel mai bine intrebi in frigotehnist
						
					
					
				uite o schema de conectare, postul nr 27
http://www.cartula.r...sa/page__st__20
de asemenea, depinde ce model de compresor este
arctic are un tip de releu de pornire, danfoss are alt tip de releu de pornire, etc
cel mai bine intrebi in frigotehnist
				
						#13
						
								
							  
								
						
					
				
				Postat 19 March 2016 - 03:48 PM
						Pentru a incarca poze, citeste, te rog,  aici: http://www.cartula.r...049#entry189049
						
						
						
					
					
				- ← Aerograf cu probleme sau ... ?
 - Unelte & Instrumente
 - cCu ce se poate dilua lichidul de mascare - maskol →
 
Arata acest topic
	
	Pagina 1 din 1
	
	


 Ajutor

 Sus



